Обкатывание
Обкатывание — вид механической обработки, целью которого является упрочнение поверхностного слоя детали, повышение его износостойкости и достижения 8-10 квалитета точности поверхности.
Пластическим деформированием роликовыми или шариковыми обкатками и раскатками обрабатывают детали из различных пластичных материалов и сталей твердостью не более HRC 35—40. Процесс протекает без снятия стружки за счёт разглаживания шероховатости, полученной после точения. Реализуется за счёт трения качения, что отличает его от выглаживания, которое реализуется за счёт трения скольжения.
Обкатывание поверхности сопровождается уменьшением её размера на величину остаточной деформации раскатанное отверстие имеет соответственно больший размер.
Общий принцип
Подготовка поверхности детали
Под упрочняющую обработку поверхность детали подготавливают таким методом как чистовое точение. Шероховатость должна находиться в пределах 5—6 классов чистоты. При этом необходимо учитывать, что диаметр поверхности в процессе упрочняющей обработки может изменяться до 0,02— 0,03 мм. Поэтому наружные поверхности детали следует выполнять по наибольшему предельному размеру, а внутренние — по наименьшему.

Приемы работы
Заготовке, закрепленной в патроне станка, сообщают вращательное движение. Продольную подачу обкатка получает от ходового вала станка. При обработке используют обильную смазку веретенным маслом или керосином. В результате давления деформирующего элемента на поверхность детали повышается твердость и прочность поверхностного слоя, гребешки неровностей поверхности подвергаются смятию, заполняют впадины. При этом чистота поверхности повышается на 2—3 класса, а точность формы и размеров остается прежней или улучшается на 10—15 %. Для повышения производительности скорость обкатки (раскатки) повышают до 200 м/мин. Число рабочих ходов составляет 1—2 в зависимости от требуемой чистоты.
Режим работы
Зависит от кратности приложения нагрузки. Она определяет скорость подачи и число рабочих ходов.
Инструменты

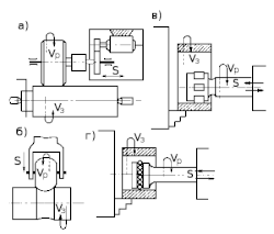
Схема на рисунке:
- 1-пробка
- 2-болт
- 3-пружина
- 4-корпус
- 5-подпятник
- 6-пиноль
- 7-стопор
- 8-шарик
- 9-подшипник
- 10-ось
- 11-колпачок
- 12-хвостовик
Обкатывание наружных поверхностей и раскатывание отверстий выполняются роликовыми и шариковыми обкатками и раскатками, выглаживание производится алмазными наконечниками. Обкатка с симметричным расположением ролика на двух опорах используется для обработки наружных цилиндрических и конических поверхностей на проход. При необходимости обработки ступенчатых поверхностей, уступов и торцов применяют обкатку с односторонним расположением ролика. Для обкатывания уступов и торцов ролик располагают под углом 5—15° к обрабатываемой поверхности. Ролики изготавливаются из легированных сталей: X12М, ШХ15, ХВГ, 5ХНМ, 9Х, углеродистых инструментальных : У10А, У12А, быстрорежущий : Р6М5, Р9, твердого сплава: ВК8. Затем подвергаются закалке до твердости HRC 58—65. Шариковые обкатки и раскатки снабжены пружиной, которая обеспечивает равномерное давление шарика на деталь. Необходимое давление пружины в зависимости от свойства обрабатываемого материала устанавливается регулировочным винтом. Такие обкатки и раскатки позволяют успешно обрабатываввать нежесткие детали, так как шарик, имея точечный контакт с поверхностью, не нуждается в сильном поджиме.
Вибронакатывание
В основе процесса вибродинамического накатывания — образование регулярно расположенных углублений холодным пластическим деформированием обрабатываемого материала. Основной особенностью этого способа является сочетание раскатывающего действия, характерного для большинства способов поверхностного пластического деформирования (ППД), с ударным. В результате доля остаточной деформации возрастает, что приводит, при прочих равных условиях, к более значительному упрочнению как по степени, так и по глубине залегания упрочненного слоя металла.
Режим ударного вибронакатывания определяется следующими параметрами: усилием ударного вдавливания инструмента (шариков, бойков сферической формы), частотой вращения заготовки, подачей деформирующего инструмента, числом двойных ходов деформирующего элемента и его диаметром. Варьируя значения этих параметров, можно создавать различные системы углублений, различающиеся их числом на единицу площади обрабатываемой поверхности, площадью, занимаемой углублениями относительно номинальной, формой и глубиной углублений и их взаимным расположением. Таким образом, управляя образованием углублений, можно создавать системы с не касающимися, частично перекрывающими одна другую лунками. Однако, одностороннее динамическое воздействие на заготовку и элементы станка ограничивает возможность его применения для обработки маложестких и неравножестких деталей, приводит к снижению жесткости станков, появлению шума.
Литература
- Орнис Н.М. Основы механической обработки металлов.
- Третьяков А.В. Механические свойства сталей и сплавов при пластическом деформировании.
- Третьяков А.В. Зюзин В.И.Механические свойства металлов и сплавов при обработке давлением.
- Уик Ч. Обработка металлов без снятия стружки.
- В. Б. Сахов, Ю. П. Лебедев, О. А. Парманин, О. И. Соколов. Ударное вибрационное накатывание. В кн.: Прикладная механика в приборостроении. — Л., 1976.
- Ю. Г. Шнейдер. Образование регулярных микрорельефов на деталях и их эксплуатационные свойства. — Л.: Машиностроение, 1972. — 230 с.